首页展会资讯石油资讯技术分析 | 假如氢能与LNG接收站联合发展,会有怎样的火花?

技术分析 | 假如氢能与LNG接收站联合发展,会有怎样的火花?

来源: 聚展网2023-12-26 14:21:16 245分类: 石油资讯

本文从氢气的制备、液化、运输等多个方面对LNG接收站和氢气产业链联合发展进行分析,为今后液氢接收站和氢能产业发展提供可靠的技术思路。

2015年12月,在《联合国气候变化框架公约》会议上,全球195个缔约方国家通过了《巴黎协定》,各方同意将全球平均气温升幅与前工业化时期相比控制在2℃以内,并努力把温度升幅限定在1.5℃内。

因此,如何降低CO₂排放是摆在世界面前的难题,特别是在能源行业。在未来世界能源发展舞台中,氢能将承担着举足轻重的地位,若氢能实现广泛应用将会促进全球能源转型升级。地球上氢元素储量排第三,氢气可通过水制备得到,燃烧后仅生成水,既无污染又实现产业链的闭环。更重要的一点是,氢气热值(142kJ/kg)是常见燃料中最高的,约是石油的3倍、煤炭的4.5倍。正是些优点,氢能被认为是绿色能源的终极解决方案。

在国家“煤改气” 政策的影响下,天然气正处于黄金高速发展期,为解决国内天然气缺口问题,LNG接收站迎来高峰期,其建设数量和存储规模快速增长。目前,氢能产业链发展与LNG非常相似,两者皆属低温流体和易燃易爆物质,因此人们认为可通过目前LNG接收站完整的生产体系, 利用LNG物性特点,以LN接收站(流程图如图1所示)为依托实现氢能产业的发展。这其中将涉及到制冷液化、制氢、冷能利用、液氢全容性储罐(FCCR)等技术研发。

图片

▲图1:LNG接收站典型工艺流程图

如何利用LNG接收站实现氢气的制备?首先是天然气重整制氢,接收站天然气原料充足,同时利用LNG冷能可副产干冰;从长远角度考虑可利用LNG冷能发电,将多余的电进行电解水技术制备氢气,增加氢气产能的同时,利用LNG冷能副产液氧。

1.1 天然气蒸汽重整制氢

目前,在全球范围内天然气制氢占比最高,达到48%;其次是醇类裂解制氢(占比30%)和焦炉煤气(占比8%)。制氢工艺的选择很大程度上由原材料决定,在LNG接收站采用天然气制氢不仅降低了原料成本,同时可从降成本和节能减排方向对传统工艺进行优化。

1.1.1 天然气供应方式选择

天然气重整制氢需要原料天然气压力约在1.5-3.0MPag,对于接收站有多个位置可实现原料供应:方式一,从接收站气化系统引出高压天然气(6-10MPag)进行降压处理;方式二,通过增加中压BOG压缩机将BOG(压力10-25kPag)增压至制氢反应压力;方式三,通过增加LNG离心泵, 将接收站低压LNG(0.8-1.0MPag)再次增加至反应压力。

依托于LNG接收站天然气重整制氢流程如图2所示。

图片

▲图2:依托于LNG接收站天然气重整制氢流程图

通过分析,建议采用方式三作为天然气重整反应原料供应位置,方式二可作为备用方案。主要原因如下:

  • 方式一高压天然气(6-10Mpag)在LNG接收站是通过低压泵和高压泵增压后气化获得,进入天然气重整炉中需要降压处理,造成了大量无用功,增加电耗。
  • 方式二类似于传统的天然气制氢通过压缩机进行增压,但是与方式三采用低压LNG对比,在相同要求下泵增压比压缩机增压耗能低很多。例如:从18kPag增压到反应压力2.0MPag,泵耗能5.7kJ/kg,采用压缩机需要耗能在400kJ/kg,相差非常大。
  • 在利用LNG预冷制备液氢中,低压LNG的㶲利用率比高压LNG更高。
  • 接收站燃料气系统主要是从气化后的高压天然气引出一条气相管线,通过多级降压输送至燃气用户和SCV气化器(若有)。如果采用方式三可从气化后的低压天然气直接引入到燃料气系统,降低能耗(详见图2)。

综上所述,方式三是最优选择, 但是方案二同时兼顾处理LNG接收站产生的BOG,可降低站内低压BOG压缩机能耗,因此不同的接收站可根据实际情况进行方案选择。

1.1.2 天然气重整制氢工艺优化

目前LNG接收站主要从东南亚地区、 中东地区或者澳大利亚地区进口, 如亚太地区LNG气源的组成和特性如表1所示。

图片

如表1所示,接收站LNG中不含有硫醇、噻吩等有机硫,烯烃含量可忽略,仅有微量H₂S,可能会出现超过0.5×10-6的现象。因此,在天然气制氢的过程中可以对天然气制氢工艺中原料气预处理工段进行改造,仅保留ZnO脱硫(H₂S)装置作为备用即可。

1.1.3 原料成本分析

目前,天然气制氢的成本主要受天然气价格影响,如果要求氢气成本低于2元/m³,则天然气价格要维持在3.5元/m³以下,若利用LNG接收站内天然气作为原料气将有很大优势。目前我国LNG到岸价约7.25美元/MMBtu, 汇率折算后约为1.88元/m³,按照LNG进口增值税11%计算,税后LNG出站价格约2.1元/m(由于近几年天然气价格波动频繁,文章仅选择较为稳定时间段作为说明)。

在接收站内建设不需要考虑管道运输费(运费约0.8元/t·km)和门站管理等费用,仅考虑气化成本后终端售价约2.4元/m³。相比于目前工业天然气在3.5-4.0元/m³,每1m³天然气可以节省1元左右,这从一定程度上大大降低氢气的制备成本。

1.1.4 副产干冰(或液态CO₂)

在天然气蒸汽重整制备氢气的过程中副产大量CO₂,排放量约为65-70kg/GJ,因此可以利用LNG冷能区增设干冰制备工序,同时减少CO₂捕集流程和装置。在LNG直接预冷制备干冰的流程中,通过多级LNG-CO₂换热实现液态CO₂和干冰的制备,如图3所示。

图片

▲图3:LNG冷能联合制氢工艺副产干冰工艺流程图

该工艺是利用LNG直接与CO₂进行换热,没有中介冷媒介质,流程简单,易操作,采用低温LNG直接预冷可降低CO₂液化温度,降低CO₂液化压力。本工艺采用CO₂液化参数为-46.0℃、0.80MPa,固化率保持在0.5以上。采用副产品CO₂作为生产干冰原料,产品纯度高且能耗低,充分利用回收LNG冷能,加工1t CO₂耗电65kW•h,可比传统方法节约50%以上的电耗和10%的建设费。

1.2 电解水制氢

电解水制氢是生产成本相对较高的工艺路线,那为什么要选择电解水制氢且可以作为长期的发展思路?首先电解水制氢原料是水,水干净无污染,地球储备量丰富;第二,目前电解水项目相比天然气和甲醇制氢成本较高,但从长远角度考虑,如果利用无法进入电网的弃电,或者采用弃风、弃光进行发电,这将很大程度降低其生产成本。

LNG冷能发电是最直接、也是最有机动性的LNG冷能利用方式,不像冷库、冰雪世界等需要考虑人口密集程度、运输距离等。在LNG接收站,可通过对中间介质气化器(IFV)改造或者新增换热装置实现LNG冷能利用,如图4所示。

图片

▲图 4 LNG接收站冷能发电工艺流程示意图

该流程图是采用丙烷(或者其他烷烃混合物也可以,换冷效果不同) 作为中间介质,通过与LNG和海水的换热实现冷能的转移。以1台接收站气化器处理能力250t/h为例,LNG发电容量可达到2600-4000kWh(冬季发电量较低)。目前,电价高是造成电解水成本高的主要原因,如果按照工业电0.7元/kWh计算,制氢成本约为3.6元/m³,约占总成本的75%。因而,如果能够利用接收站冷能发电的电,氢气制造成本将大幅下降,甚至低于甲醇制氢、天然气制氢等传统工艺。

2. 利用低温LNG液化氢气

氢气低温液化技术目前在国内还十分落后,液氢工业化主要集中在航天事业,在民营企业中涉及较少。发展局限主要原因有:使用普及率低,国内氢能行业发展是在近几年刚刚兴起,主要集中在军用行业;氢气液化成本过高,对超低温材质和设备的要求更高,很多企业望而却步;从安全角度考虑,液氢更容易气化和泄漏,且爆炸极限范围更大。

但随着氢能行业井喷式发展,氢气液化技术必将实现突破,以解决气态质量和体积储氢密度低的问题,随之降低氢气的运输和存储成本。

低温液态储氢是将氢气压缩后冷却到-252℃以下,使之液化并存放在绝热低压储存器中,对材质和设备的密封要求高。由于氢具有高声速、正仲氢转化和比热变化等特点,导致目前运行的氢液化系统的㶲效率、膨胀机效率等主要指标都偏低,例如传统的Linda-Hampson系统、Claude系统其工业化系统㶲效率仅为20%-30%。氢气的最大转化温度为-68.55℃,当氢气的温度低于-68.55℃时,其节流降温系数恒大于零,只有将氢气预冷至最大转化温度以下才能实现降温效应,所以在接收站可通过采用LNG预冷的方式,最大限度利用低温LNG㶲,提高系统㶲效率。接收站要求LNG气化后的温度满足0℃以上方可进入燃气管网,大量的冷量可以利用。

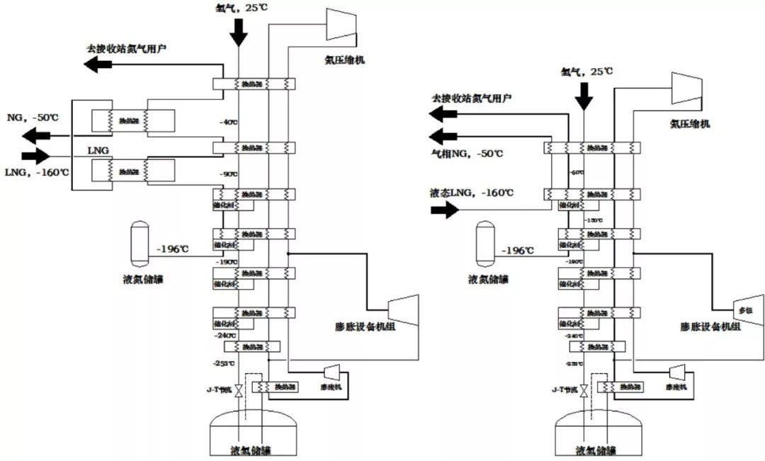
通过对氢液化流程分析,可以采用LNG间接预冷和直接预冷两种方式实现。间接预冷主要是通过液氮作为中间的介质,优点是液氮温度更低(-196℃),预冷温度更低;而直接预冷换热效率更高。两种预冷氢气液化流程图如图5所示。

图片

▲图5:LNG预冷实现氢气液化流程图(a:间接预冷 b:直接预冷)

在该流程中采用LNG预冷-膨胀制冷-节流制冷等多种制冷工序,通过多级换热实现对LNG的冷量利用,最终实现氢气的液化。

3. 氢气与天然气混合管道外输分析

气体管道运输具有运输损耗少且成本低、安全性能高、无“三废”排放等优势,国内所有的LNG接收站都与天然气管网相连接,输送至燃气用户。截至2017年,我国长输天然气管道长度达到7.7万km,因地制宜,是否可以利用天然气管道实现氢气与天然气混合外输?

3.1 必要性分析

目前,全球氢能正处于快速发展阶段,每年我国钢铁、焦炉尾气、烧碱等行业副产氢气排放量远超过500亿m³。由于氢气液化难度大,造成氢气运输成本非常高,目前运输主要依靠高压气体(35MPa或70MPa)罐运输,其成本占到交货成本6%左右。随着制氢技术的发展,其成本势必下降,反之运输成本的占比会上升。同时,氢气液化技术工业化成功后,将带动液氢的国际市场交易方式。

3.2 可行性分析

本章节主要介绍天然气管道输送氢气与天然气混合对管道材料本身性能的适应性分析。当天然气管道中添加氢气体积分数≥10%时,可参照标准ASME B31.12。根据ASME B31.1要求,需要从氢气环境韧性、输送压力、杂质种类等多个因素进行分析,针对不同氢气浓度需要采用不同的措施。例如:管道输送压力和钢级方面,根据ASME B31.12-2014中要求,如果采用X60(不包含X60)以上钢级管道,则输送最大操作压力不应超过10MPa。当天然气管道中添加氢气体积分数<10%时,ASME B31.12标准不再适用,此时可参照欧洲CGA-5.6《Hydrogen Pipeline System》,同时参考目前已有的研究结论。例如:管道钢级低于X52(包含X52),可直接用于输送,但是如果钢级高于X52,则需从韧性、管材强度等方面考虑采取相应措施。

3.3 风险性分析

氢气和甲烷的物性参数如表4所示,两者相差较大,且氢气本身具有特殊性,会对管材造成破坏(例如氢脆),进而有可能会降低管道的使用寿命。

1.氢损伤风险

如果管道中含有氢气,从分子角度分析,氢有可能和金属中的某些成分发生反应,从而有可能降低金属材料的韧塑性,导致管道脆裂的发生,出现氢脆现象和氢开裂现象等。但对于氢脆问题由于使用年限的问题,对其质量分析很难精确得到数据。

2.氢气渗透风险

氢气的渗透率远大于天然气,在PE管道中大约是天然气的5倍;对于钢材材质管道输送氢气会产生微量的氢气损失,可忽略不计;但是如果采用纤维水泥管道,氢气的渗透可能性很高。

综上所述,在不考虑用户端设备对燃气成分要求的基础上,如果使用已建天然气管道,必须按照要求对管材开展全面适应性分析。对于新建天然气管道,可根据区域中远期规划,尽可考虑将来输送混合气体的改造,在管材选择上考虑氢脆风险,施工和管理过程中加强对管道损伤检测、裂缝探查和防护处理。

4. 联合管理的可行性

虽然目前国内氢气发展较缓慢,但日本已经开始着手对氢气液化和液氢运输船做技术准备,日本充分利用澳大利亚煤资源和丰富弃电能源等,通过大规模制备与液化后运输至国内。氢能产业如果在世界范围内全面铺展开,液氢接收站将类似于LNG接收站普遍发展,这也是未来氢能产业市场分布的发展趋势。

针对依托LNG接收站进行改造或者联合发展液氢接收站,除了以上介绍的相关技术,还有以下几个方面:低温流体:氢气和天然气属于低温流体,在低温流体设计中调节阀、仪表、管材等设计和传统的化工有很大区别,目前国内LNG接收站有高效的储存和运输设备,依托LNG的管理将更有利于促进氢能的发展。基础设施:除了公用工程、生活居所等可以共用,氢气接收站和LNG接收站同时可以共用码头、槽车区等,本身LNG和H₂同属于甲类物质,更容易实现统一管理与设计。技术发展:目前做低温行业的企业多数集中于LNG、空分等行业,在将来能源由LNG转向氢能,相关的设备将基于LNG接收站进行深度研发。例如目前日本开始着手于对液化运输船和陆地上储罐进行研究,在原有LNG储罐的基础上将更快实现液氢大型储罐的建设。人力资源:LNG接收站已经培养了一大批LNG行业的专业技术人员和管理人员,对超低温易挥发物质的管理有着丰富经验。

5. 结论

如何依托LNG接收站进行改造或者联合发展,是短时间内快速发展液氢接收站的创新途径。本文在LNG接收站正常运行的基础上,从氢气的制取、液化、运输以及冷能利用方面进行技术分析,实现氢气产业链的建设,同时实现降成本和节能减排,为今后氢气接收站的建设发展提供技术思路。

参考资料:

上海国际件杂货运输展WBX

World Breakbulk Expo

举办地区:上海

开闭馆时间:09:00-18:00

举办地址:上海市浦东新区国展路1099号

举办展馆:3号馆

展览面积:12000㎡

观众数量:8000

举办周期:1年1届

主办单位:World Breakbulk Expo

声明:文章部分图文版权归原创作者所有,不做商业用途,如有侵权,请与我们联系删除
来源:聚展网
展位咨询
门票预订
展商名录
上海国际件杂货运输展WBX
World Breakbulk Expo
2026年03月19日-03月20日
展位申请
门票预订
展商/电子会刊
展位销售
陈经理
陈经理
金牌项目经理
直线 0571-89099023
专属微信wechat
wechat

工作时间: 周一至周五 09:00-18:00

石油行业展会
埃及开罗石油天然气展览会
2026.03... 查看展会时间
Egypt Petroleum Show
中东阿联酋阿布扎比石油展览会
2025.11... 查看展会时间
ADIPEC
加拿大国际油田化学会议SPE
2025.04... 查看展会时间
Society of Petroleum Engineers
迪拜国际油田化学会议SPE
2026.04... 查看展会时间
Society of Petroleum Engineers
西安世界石油天然气装备博览会
2025.10... 查看展会时间
WOGE
中国(上海)国际润滑油品展览会
2026.06... 查看展会时间
Inter Lubric China
上海国际石油和化工技术装备展览会
2026.06... 查看展会时间
CIPPE
新疆国际石油石化技术装备展览会
2026.07... 查看展会时间
CIPPE
美国离岸石油天然气展览会OTC
2026.05... 查看展会时间
OFFSHORE TECHNOLOGY CONFERENCE
俄罗斯莫斯科石油天然气展览会
2026.03... 查看展会时间
NEFTEGAZ